Advertisement

Fisher 377 Trip Valve - Fisher 377 Trip Valve Fisher Regulators Pdf Catalogs Technical Documentation Brochure / The 4320 can provide on/off control with pneumatic output option enabling easier automation of valves, again without wires.

Fisher 377 Trip Valve - Fisher 377 Trip Valve Fisher Regulators Pdf Catalogs Technical Documentation Brochure / The 4320 can provide on/off control with pneumatic output option enabling easier automation of valves, again without wires.. Fisher trip valve 377u model no.ji83843/876. Instruction manual 377 trip valve june 2017 d200319x012 when supply pressure is restored, it again loads the upper and lower diaphragms causing the trip valve to reset. Sorry, we have detected unusual traffic from your network. Fisher 377 trip valve mounted on size 130 585c actuator. Fisher 377 trip valves help you maintain normal process operation in applications where a specific valve or actuator action is required.

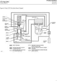
377 pressure‐sensing trip valves, shown in figures 1, 2, and 3, are for control applications where a specific valve/actuator action is required when supply pressure falls below a specific point. 377 trip valves can be used with fisher 480, 585c, 685, 1061, 1066, 1069, and bettis g Fisher® v260 ball control valve. 377 series trip valve fmeda report, aug 15, 2012 fmeda report, 377 series trip valves r2 piu; Instruction manual 377 trip valve june 2017 d200319x012 when supply pressure is restored, it again loads the upper and lower diaphragms causing the trip valve to reset.

Fisher 377 Trip Valve Fisher Regulators Pdf Catalogs Technical Documentation Brochure
Fisher 377 Trip Valve Fisher Regulators Pdf Catalogs Technical Documentation Brochure from img.directindustry.com
This causes the upper ports of the plug assemblies to close and the lower ports to open. 377 pressure‐sensing trip valves, shown in figures 1, 2, and 3, are for control applications where a specific. 1/2 spirax sarco bt6 pressure thermostatic steam trap with trip clamp. Supply pressure rises above the trip point, the 377 trip valve automatically resets, allowing the system to return to normal operation. Fisher 377 trip valve mounted on size 130 585c actuator. When supply pressure falls below the trip point, the trip valve causes the actuator to fail up, lock in the last position, or fail down. When the fisher 377 trip valve is used in a safety instrumented system (sis) the design process should follow a safety lifecycle as described in several international standards (iec61508, ansi/isa 84.01, etc.) the following must be thoroughly reviewed. Fisher 377 trip valves help you maintain normal process operation in applications where a specific valve or actuator action is required.

20 pages instruction manual for fisher 377 control unit.

377 trip valves can be used with fisher 480, 585c, 685, 1061, 1066, 1069, and bettis g We stock an extensive inventory of fisher regulators, controllers, valves & replacement parts, as well as gauges, relief valves, 316sst tube fittings, tubing, & more. When supply pressure falls below the trip point, the trip valve causes the actuator to fail up, lock in the last position, or fail down. Fisher 377 trip valve mounted on size 130 585c actuator w8435‐1 introduction scope of manual this instruction manual provides installation, operation, maintenance, and parts information for the fisher 377 trip valve. Refer to separate instruction manuals for information regarding the control valve, actuator, and accessories. 377 trip valve august 2012 table 1. When the fisher 377 trip valve is used in a safety instrumented system (sis) the design process should follow a safety lifecycle as described in several international standards (iec61508, ansi/isa 84.01, etc.) the following must be thoroughly reviewed. Fisher® v260 ball control valve. Please slide to verify help help Fiaher controls r377x000012series 377 trip valve parts kit quantity. Fisher 377 trip valves help you maintain normal process operation in applications where a specific valve or actuator action is required. Refer to separate instruction manuals for information regarding the control valve, actuator, and accessories. Fisher 377 trip valve mounted on size 130.

377 pressure‐sensing trip valves, shown in figures 1, 2, and 3, are for control applications where a specific valve/actuator action is required when supply pressure falls below a specific point. Fisher 377 trip valves help you maintain normal process operation in applications where a specific valve or actuator action is required. Instruction manual 377 trip valve june 2017 d200319x012 when supply pressure is restored, it again loads the upper and lower diaphragms causing the trip valve to reset. 20 pages instruction manual for fisher 377 control unit. 377 series trip valve fmeda report, aug 15, 2012 fmeda report, 377 series trip valves r2 piu;

Fisher 377 Trip Valve Fisher Regulators Pdf Catalogs Technical Documentation Brochure
Fisher 377 Trip Valve Fisher Regulators Pdf Catalogs Technical Documentation Brochure from img.directindustry.com
Fisher 377 trip valves help you maintain normal process operation in applications where a specific valve or actuator action is required. Free shipping for many products! Please slide to verify help help Fisher® v260 ball control valve. When supply pressure falls below the trip point, the trip valve causes the actuator to fail up, lock in the last position, or fail down. 377 trip valves can be used with fisher 480, 585c, 685, 1061, 1066, 1069, and bettis g When supply pressure falls below the trip point, the trip valve causes the actuator to fail up, lock in the last position, or fail down. Fisher 377 trip valve mounted on size 130 585c actuator.

Free shipping for many products!

The trip valve can be top‐mounted on a manifold, yoke‐mounted, or bracket‐mounted to match the application requirements. Please slide to verify help help 377 trip valves can be used with fisher 480, 585c, 685, 1061, 1066, 1069, and bettis g When supply pressure falls below the trip point, the trip valve causes the actuator to fail up, lock in the last position, or fail down. 1/2 spirax sarco bt6 pressure thermostatic steam trap with trip clamp. Refer to separate instruction manuals for information regarding the control valve, actuator, and accessories. Supply pressure rises above the trip point, the 377 trip valve automatically resets, allowing the system to return to normal operation. This video features highlights some of the technology and capabilities that helped create fisher optimized antisurge control valves.additional resources: 377 trip valve instruction manual feb 2008 published on jun 26, 2011 fisher controls instruction manual, courtesy of rmc process controls & filtration, inc. Fisher® c1 pneumatic controllers and transmitters. Sorry, we have detected unusual traffic from your network. Fisher 377 trip valves help you maintain normal process operation in applications where a specific valve or actuator action is required. 20 pages instruction manual for fisher 377 control unit.

1/2 spirax sarco bt6 pressure thermostatic steam trap with trip clamp. When supply pressure falls below the trip point, the trip valve causes the actuator to fail up, lock in the last position, or fail down. Model 3582i and i/p converter type 582i. The 4320 can provide on/off control with pneumatic output option enabling easier automation of valves, again without wires. This video features highlights some of the technology and capabilities that helped create fisher optimized antisurge control valves.additional resources:

Fisher Fieldvue Dvc 2697 1353572 Digital Valve Controller Total Control Equipment And Procurement
Fisher Fieldvue Dvc 2697 1353572 Digital Valve Controller Total Control Equipment And Procurement from tcepcorp.com
Fisher 377 trip valves help you maintain normal process operation in applications where a specific valve or actuator action is required. We stock an extensive inventory of fisher regulators, controllers, valves & replacement parts, as well as gauges, relief valves, 316sst tube fittings, tubing, & more. Fisher™ 377 trip valves help you maintain normal process operation in applications where a specific valve or actuator action is required. 377 pressure‐sensing trip valves, shown in figures 1, 2, and 3, are for control applications where a specific valve/actuator action is required when supply pressure falls below a specific point. Fisher type 377 trip valve. When supply pressure falls below the trip point, the trip valve causes the actuator to fail up, lock in the last position, or fail down. Refer to separate instruction manuals for information regarding the control valve, actuator, and accessories. Fisher 377 trip valve mounted on size 130.

Fisher controls series 377 trip valve.

377 series trip valve fmeda report, aug 15, 2012 fmeda report, 377 series trip valves r2 piu; Butterfly valves, globe & angle valves, ball valves. When supply pressure falls below the trip point, the trip valve causes the actuator to fail up, lock in the last position, or fail down. The exhaust port closes, the upper ports of the plug assemblies open, and the lower ports close. 377 trip valves can be used with fisher 480, 585c, 685, 1061, 1066, 1069, and bettis g When the fisher 377 trip valve is used in a safety instrumented system (sis) the design process should follow a safety lifecycle as described in several international standards (iec61508, ansi/isa 84.01, etc.) the following must be thoroughly reviewed. Fisher 377 trip valve mounted on size 130. Fiaher controls r377x000012series 377 trip valve parts kit quantity. 377 trip valve august 2012 table 1. Fisher™ 377 trip valves help you maintain normal process operation in applications where a specific valve or actuator action is required. Fisher 377 trip valves help you maintain normal process operation in applications where a specific valve or actuator action is required. Instruction manual 377 trip valve june 2017 d200319x012 when supply pressure is restored, it again loads the upper and lower diaphragms causing the trip valve to reset. This causes the upper ports of the plug assemblies to close and the lower ports to open.

Refer to separate instruction manuals for information regarding the control valve, actuator, and accessories fisher 37. Refer to separate instruction manuals for information regarding the control valve, actuator, and accessories.

Posting Komentar

0 Komentar